LR86 120GHz高精度雷达物位计
- 品牌 : 中仪知联
调频连续波雷达(Frequency Modulated Continuous Wave Radar),是指石英晶体震荡发生器 发射频率受特定信号调制的连续波雷达。
1、产品概述
调频连续波雷达(Frequency Modulated Continuous Wave Radar),是指石英晶体震荡发生器 发射频率受特定信号调制的连续波雷达。调频连续波雷达通过比较任意时刻回波信号频率与此时刻发射 信号的频率的之差方法来得到目标的距离信息,距离正比于两者的频率差。目标的径向速度和距离可由 测量的二者频率差处理后得到。
角波调制可以同时得到物体的距离和速度信息。
2、FMCW雷达系统框架
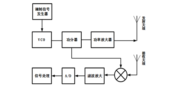
图为FMCW雷达的系统框图,它主要由三部分组成:发射天线和接收天线,功分器、功率放大器和混频器组成的射频前端,调制信号发生器以及AD采样和信号处理的后端处理部分。

图1.1 FMCW雷达的系统框图
调制信号发生器提供所需要的调制信号,经VCO控制产生频率在时间上按锯齿形变化的连续高频等幅波,一部分经放大后通过发射天线辐射出去,另一部分作为本振信号。在无线电波遇到目标后返回到接收天线,这时回波信号和本振信号相比频率产生了变化,经混频器出来后就是差拍信号。差拍信号的频率和目标的距离、速度有关,信号处理的主要任务就是提取出差拍信号的频率,并通过它得到目标真实的距离和速度等信息。
3、FMCW雷达优点
调频连续波(FMCW)雷达是通过对连续波进行频率调制,根据发射信号和回波信号的频率差、相位差来获取目标信息的一种雷达体制。与脉冲体制雷达相比,它具主要具有以下优点:
(1) 由雷达理论可知,距离分辨力是由雷达信号的带宽决定的,FMCW雷达具有较大的带宽,因此具有较高的距离分辨力。
(2) 由于FMCW雷达的回波信号延时远小于发射信号的时宽,所以雷达发射机和接收机可以同时工作,不存在距离盲区。
(3) 在一定噪声功率条件下,雷达的检测能力由雷达信号的能量决定。FMCW雷达具有超大的时带积,远大于相同信号带宽和电平的脉冲雷达,所以在相同检测能力条件下,FMCW雷达发射功率低,不易被截获。
(4) 由于FMCW雷达具有超大的时宽带宽积,所以不需要较高的峰值功率,这样它的工作电压就比较低,不需要使用高功率、高电压器件,从而使得整个系统结构简单,体积较小、重量较轻、成本较低。
LR86雷达液位计参数
雷达频率:120GHz
等效全向辐射功率:<10uW
测量范围:0~30m
波束角:1.5°
功率消耗: <2.4W
供电电源:24VDC、220VAC、两线制/四线制
显示分辨率:0.01mm
测量精度:±1mm、<0.5mm
输出电流:4-20mA,二路 4-20mA
通讯类型:RS485、HART、蓝牙等
过程压力:0~10MPa ,特殊隔离装置耐压最大可以达到 100MPa
环境温度:-40~+80℃
过程温度:-196℃ ~ +1200℃
透镜材料:PTFE、PFA、PEEK、POM 等
外壳材料:铸铝、不锈钢(304、316、316L、316SS)
防爆标志:Ex d IIC T6 Gb; Ex db IIC T6 Gb;
Ex tb IIIC T80℃ Db; Ex ia IIC T6 Ga;
Ex ib IIIC T80℃ Db
防护等级:IP66/IP67,IP68(特殊处理)
浪涌保护:LR8 系列雷达均可根据用户需求内置/外置浪涌保护
相关产品
极速发货
当天6点前购买当天发货,超过6点次日发货。
千万库存
各品牌热销型号均有现货,库存充足欢迎莅临。
售后无忧
所售产品均为原装正品,官方售后无忧。
24/7 服务热线
电话 18036003642
zhangjun@cn-zyzl.com